摘要:SJD-Y系列智能電機保護器廣泛應用于水泥企業的發電廠,而水泥生產企業屬于高能耗、高污染、大批量、連續不間斷工作需要的設備行業,電動機作為水泥行業設備的動力源,安全、穩定、可靠地運行,對水泥行業的穩定生產起著至關重要的作用。
1.項目說明
隨著現代水泥工業生產規模的增加,生產設備也越來越大,因此拖動電機的功率也越來越大。水泥廠的生產過程復雜。水泥生產過程可概括為原料制備(一次粉磨)、熟料煅燒(一次煅燒)和水泥粉磨(二次粉磨)。因此,低壓電機作為水泥生產過程中最常用的單元,數量眾多,類型復雜。隨著科學技術的不斷進步和過程控制流程的不斷完善,尤其是自動化生產的要求,迫切需要開發和完善電機的控制和保護設備。實現生產全過程自動化和大型機械遠程控制、遠程測量、遠程調整、故障診斷和集中控制等功能。海螺水泥廠的客戶來我們這里購買了SJD-Y系列智能電機保護器,系統技術。
2.產品介紹
SJD-Y系列智能電動機保護器(以下簡稱保護器)能保護電動機運行過程中的各種故障情況,并具有SOE故障事件記錄功能,便于現場維護人員查找故障原因。該保護器具有RS485遠程通訊接口,DC4~20mA模擬量輸出,方便與PLC、PC等控制單元聯網系統。實現對電機運行的遠程監控。
3.保護器功能
1、過流保護:當電機的電流≥1.2Ie時,保護器按反時過流保護。
2、堵轉保護:當三相電流均達到或超過整定值的堵轉電流時,動作時間≤0.5S(默認值為4Ie)。
3、短路保護:任意一相電流均達到或超過8Ie電流時,動作時間≤0.2S。
4、斷相保護:任意一相斷相時,動作時間≤2S。
5、不平衡保護:當三相電流中任意二相電流差比值≥不平衡系數,動作時間≤2S(默認值為60%)。
6、漏電保護;當電機漏電電流≥漏電流整定值,動作時間≤0.2S(默認值為50MA)。
7、過壓保護:工作電壓≥過壓電壓整定值,動作時間≤5S。
8、欠壓保護:工作電壓≤欠壓電壓整定值,動作時間≤10Sv。
9、通訊功能:4~20MA標準電流輸出信號,RS485串行通訊。
10、控制功能:通過RS485串行通訊與計算機可構成256臺保護器常規保護控制網絡。遠程數據設定及顯示報警,遠程電動機啟動,停止控制等。
11、追憶功能:可存儲近期電機鎖發生的三次故障原因,并可按移位鍵取出最后一次電機發生的故障代號,再按一次顯示前一次故障代號。
4.保護器選型表


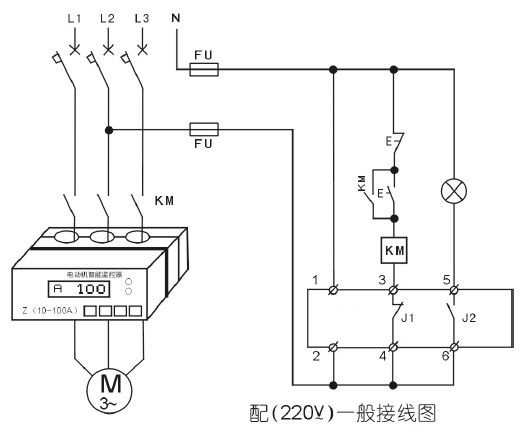
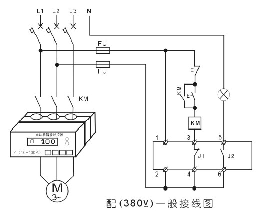
5.保護器接線圖




6.結論
隨著電子技術和通信技術的發展。電動機保護器正朝著多樣化的方向發展,電動機保護器在水泥企業中的應用越來越廣泛,合理選擇保護裝置和電氣設備的保護裝置,可以提高設備運行的可靠性,可以防止和停止電動機燒毀,同時減少因非計劃停車造成的損失,降低企業的生產成本。